7月1日,庆祝中国共产党成立100周年大会在天安门广场胜利召开,七万余人在现场聆听了习近平总书记的讲话。与2019年国庆活动不同,本次天安门广场地区扩声系统的功能以会议模式为主,这是在近几十年来十分少有的。而且,本次大会在正式开始前增加了联合军乐团、合唱团、献词团(以下简称“三团”)以及现场观众参与的暖场环节。正式大会包括各类仪式性环节、致辞和献词、总书记发表重要讲话等内容。
本次大会的音响系统是在2019年为国庆系列活动搭建的天安门广场音响系统的基础上建设而成的,并对安全可靠性提出了更高的要求。从现场观众人数到会议形式都是无前例可循的,在现场扩声的精确覆盖、语言清晰度、拾音等方面都带来了前所未有的挑战;此外,为保障广场地区现场观众的安全通行和各系统的信号安全,做好广场区域线缆的统一规划也是系统建设的重要一环。
以下就本次大会的音响系统组成、设计思考、茄子视频在线难点等方面进行解析。
1 系统组成
本次大会的音响系统覆盖范围包括两大区域,如图1所示,长安街区域东至南池子路口、西至南长街路口;广场区域北至天安门城楼、南至毛主席纪念堂南侧。

音响系统承担的主要任务包括:
音响系统共设置5个功能子系统,包括:负责音频信号传输和交换的“音频传输网络”;负责控制和其他信号交换的“数据传输和指挥网络”;负责现场声音信号拾取的“现场拾音系统”;负责提供现场扩声服务的“现场扩声系统”;负责国际声信号制作的“国际声制作及多声道录音系统”。
根据现场功能分区的不同,上述子系统中,除国际声制作及多声道录音系统相对独立外,其他子系统还可以根据空间分区划分为“核心控制区域”“城楼区域”“北观礼台区域”“长安街中段南沿区域”“广场核心中轴区域”“广场中心区域”等6个区域。
由于音响系统的各工作点位相对分散,且功能需求不同,除了几个相对固定的机房,本次活动中还临时搭建了几个工作“方舱”,如国际声制作混音方舱、“三团”混音制作方舱及在广场观众席后方搭建的现场混音方舱等。
本次大会的音频传输网络架构基本沿用了国庆70周年的模式,设置2套基于光纤传输、互为主备的数字音频传输网络[1],所有音源通过分配设备同时接入两套数字音频传输网,两套网络之间互不连接,相对独立。各音频子系统均可通过两套网络同时接入和送出信号。
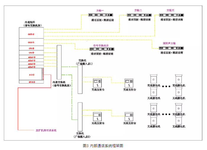
此外,在2019年建成的交换机网络基础上,本项目扩展了综合数据传输网络的功能,如图2中的黄色部分,增加了AoIP内通系统,如图3所示,并增强了视频监控网络。综合数据传输网络与音频网络从物理上进行隔离传输,进一步保证系统的安全性,提升系统的功能性。


综合数据传输网络主要实现以下功能:
-
通过综合数据传输网络实现对各类音频传输系统以及功率放大器设备的实时状态监控;
-
为各个控制机房提供外来电视画面,便于工作人员操作控制;
-
在现场部分信号传输点或现场调音位设置网络摄像机,利用综合数据传输网络实现对现场工作情况的实时监看及记录;
-
为方便现场工作人员沟通,在各控制机房和信号传输点直接设置了一套基于综合数据传输网络的数字内通系统。
基于IP网络的内通系统解决了机房及广场上各工作点位之间的沟通问题,从而提高了实时沟通的效率,保证各区域、各点位、各子系统工作的整体运转及相互配合。
礼炮阵地的拾音信号进行了主备编组,主信号通过户外预混调音台接入音频网络,而备信号通过音频网络直接接入广场混音方舱内的备份调音台,实现了从信号路由到混音方案的主备冗余。
国旗护卫队的口令、抽刀、脚步的拾音使用的是有线+无线的方式。从人民英雄纪念碑到国旗杆之间280 m,有线拾音传声器沿红毯沿线均布,同时,在纪念碑台阶和国旗座附近分别设置了用于拾取抽刀和配枪的效果声传声器。无线拾音传声器佩戴于护卫队的胸口、靴子、腰带上,如图4所示,传输系统采用四分集茄子视频在线,保证信号的安全可靠。通过现场实时的频率监控,有效屏蔽干扰信号。
位于广场观众席身后不起眼的方舱,是礼炮与国旗护卫队的混音方舱,在这里拾音信号通过实时调整预混再送至主扩系统。
本次大会的观众席大部分为临时搭建,主要包括:天安门城楼上的嘉宾座位和临时看台、长安街北侧固定观礼台坐席、大会堂北侧临时观礼台和国博北侧临时观礼台、天安门广场的临时观礼台等区域。
由于本次庆祝大会在广场设置了7万多坐席,观众座次相对较密且占满大部分广场空间,如图5所示,而且与以往设置的观礼台最大的不同,本次广场观礼台前后几乎没有坡度,后排观众很可能被前排观众遮挡。因此,设计时最初考虑以均匀设置在广场上的大型声柱为主扩声扬声器系统,可以使全场观众都能获得较为均匀的扩声效果,并且能够大幅度减少现场设备布设的难度。但主调音师在扩声系统的设计过程中提出,广场前区观众席与“三团”紧邻,安装在高处的声柱会直接影响对“三团”拾音,要求广场前半区一定要使用分散布置的小型扬声器。为了保证全场听音的一致性且便于声场调控,主扩声系统全部采用了临时架设的分散式扬声器系统,广场上固定安装的声柱作为应急备份手段。以下为各区域的不同扩声方案。

天安门城楼区域的扩声系统主要包括:演讲台周边返送扬声器系统、城楼大殿前区扩声扬声器系统、东西城台扩声扬声器系统、城楼下音效扬声器系统等。
返送扬声器选用紧凑型返送扬声器。在奏唱国歌时,为了平衡军乐团的直达声和返送之间的延时,做到声画同步,通过设置在现场调音位进行实时调控。
位于金水桥两侧的线阵列扬声器主要用于突出礼炮和音乐在城楼上的表现力,采用了4组“三分频+超低”的组合。通过声场模拟,声压级覆盖的声场不均匀度在6 dB以内。
为了满足城楼大殿前部、东西城台观礼嘉宾的听音需要,设置了约60只各类规格的流动扬声器。
在东西两侧金水河南沿分别设置了7组线阵列扬声器组,用于城楼两侧的固定观礼台的扩声。每组扬声器由4只全频扬声器及1只超低频扬声器组成,用于城楼两侧的固定观礼台的扩声。通过声场模拟和现场实测,观礼台区域的声压级不均匀度在6 dB以内。
在方案的设计与实施中,加强了对线阵列垂直投射角度的控制,大幅度降低了线阵列对城楼东西平台的影响。
大会堂北和国博北的临时观礼台宽176.1 m,深49 m,位于长安街上,前后没有坡度。每侧分别使用7组线阵列扬声器组进行扩声,每组扬声器由4只全频扬声器及1只超低频扬声器组成。通过声场模拟,声压级覆盖的不均匀度在6 dB以内。为了避让观众及演出人员的进场、撤场通道,并减少建筑物反射所带来的回声干扰,扬声器组采用了灵活搭建方式,正式使用时,布置在长安街中部距离观众席约5 m的位置,大会结束后3 min内将扬声器组移至北侧路沿,为撤场车辆让出通行通道。
广场区域主要包括北临长安街中线位于献词团两侧的观众席,南至纪念碑,西至广场西侧路,东至广场东侧路。这个区域也是观众数量最多、最集中的地区。
由于本次大会的观众席设置坡度较小,大部分观众区前后没有坡度,且观众区之间间隔较小,并将“三团”及国旗护卫队的行进路线包围其中。这对扩声系统设计提出的要求主要包括:
-
尽量减少对观众视线的遮挡;
-
声压级均匀覆盖;
-
保证语言清晰度;
-
与拾音区域有效隔离;
-
根据不同环节进行分区调控。
综合以上几点考虑,广场区域观众席的扩声使用了近100支声柱式扬声器+低频单元的组合,每个观众区以2~3组进行分区覆盖,如图6所示,并通过带DSP的功率放大器进行分组预设和集中控制。

位于纪念碑两侧的观众区,是所有观众区域最南侧的片区,第一排观众距地1.35 m,最后排观众席距地2.4 m,前后进深约33 m,形成了一个缓坡区域,如图7所示。此处,与前中区观众席之间有党徽年号花卉带及黄色U型毯分隔,因此,在花卉带搭建了14组小型线阵列扬声器组,从而保证离城楼最远的观众区也能够清晰、无延时地听到来自城楼上领导人的讲话。

联合军乐团、合唱团、献词团分别由1 314人、2 974人、1 068人组成,大会期间承担前期合唱热场以及青少年致献词的环节。“三团”混音及返送系统设置了近200个通道的传声器拾音,利用传声器分配系统直接送入在“三团”附近的调音台网络,并实现分区域返送,如图8所示。现场和混音方舱内的调音台系统之间通过光纤以双星型网络连接,所有信号从拾音、传输到混音都实现了主备冗余。

现场的混音团队根据功能的不同,配置了3套相互独立制作的混音系统,分别为现场扩声系统、国际声制作转播系统以及返听系统,制作不同的混音版本。同时,为3套系统分别搭建了各自的独立混音方舱,如图9、图10所示,保证现场混音、监听环境的互不干扰。
区别于现场观众听到扩声,更多的观众通过电视、广播、网络收看收听现场的盛况,而这些音频信号来自于国际声制作转播系统。该系统由2套主备数字调音台系统组成,通过MADI与音频矩阵连接,实现信号的拾取和送出。系统通过设置在活动现场的各类信号基站、信号接口等为现场电视转播团队、各新闻媒体等单位提供定制化的国际声信号。
领导人讲话的拾音与扩声是本项目的重点,也是难点。既要做好声音的拾取、保证音质和还原度,又要调整各区域之间的声场平衡及延时,特别是处理好返送与扩声、扩声与直达声之间的关系,从而保证领导人的听音效果。
领导人讲话的位置位于城楼廊下正中,廊檐、地面和门都是对称型建筑结构,如图11所示,拾音点存在很强的声聚焦,这一度使调试工作进行得非常困难。如果不设置返送或者返送的电平比较低,那么来自广场的反射声将带来延时问题;而如果返送电平过高,又很容易引起啸叫。在如此重要的场合,为了保证声音信号不中断、真实还原,不能通过简单的反馈抑制器来解决。因此,从拾音传声器的指向性测试,返送扬声器的选型、摆位和角度,到传声器增益、输入输出电平、均衡设置,每一个参数都经过精准测算和不断地调试。最终呈现出饱满、均匀、真实的声音。

由于广场地区的座椅、设备、线缆大部分都是为本次活动临时搭设的,为了满足流动拾音及扩声、电视转播、新闻报道及其他各指挥部的信号传输及用电需求,现场需要临时敷设大量的强、弱电线缆,如图12、图13所示。而这些线缆与现场观众及演职人员的进出场通道存在交叉,无论是对各部门的系统安全还是现场人员的人身安全都有一定隐患。同时,大会进、撤场时间十分有限,特别是大会结束后,现场所有流动系统设备包括线缆必须在1.5 h内全部撤除完毕,撤除过程中不能与人员、工程车辆、设备设施等产生交叉和冲突。


因此,为切实加强庆祝活动天安门广场电力、信号等线缆规范管理,确保安全有序运行,根据市调度运营中心统一部署,音响保障指挥部对各指挥部报送的广场区域流动线缆、马道等设施的信息进行了归纳、整理,结合现场环境布置进行了统一设计。设计时,除了满足各指挥部提出的需求之外,还按“强弱电分开”“不露明线”“便于敷设及撤除”“减少跨越”“就近出线”等原则,对广场各类信号、电力线缆进行了统一设计和规划,对线缆的走向、标识、敷设及拆除方案做了详细的规定。
马道设计范围:北至长安街中线,南至正阳门北,东至东侧路西沿,西至西侧路东沿。马道总长度约5 210 m,各类马道模块约7 960块,总质量约88 T。如此大规模的管线综合设计工作,在临时搭建的工程中是前所未有的。首先,从各指挥部收集线缆类型、数量、线径、路由,到设计马道走向、计算线量、强弱电属性分离,再到马道选型、线缆分段分组划分马道内部布局及责权单位,然后根据线缆走向、交越、端口出线等情况进一步的方案优化。经过几轮的设计、讨论、优化、复核,以及一次驻地演练和两次现场演练,最终在大会期间,确保了每一根线缆的安全,也确保了现场无一人被线缆绊倒。
随着国力的提升,天安门广场及周边地区的音响系统有了质的变化,对于系统架构,从建国时临时搭设的传声器及号筒阵列,到如今由200多支拾音传声器与300多只扬声器通过双音频网+数据传输网组成的安全可靠的音响系统;对系统要求,从听得见,到听得清、听得好;音响保障工作从“万万无一失”到“精益求精”。
本次大会项目,以中央广播电视总台为主的音响保障团队,用智慧与汗水、茄子视频在线与艺术、团结与奉献、执着与追求为党的百年华诞“奏响”激昂的赞歌,向世界传达出了中国“最强音”。
|